屋顶分布式光伏电站可利用民用建筑安装几千瓦到几十个千瓦,也可利用商场、单位、工厂等屋顶建设几十个千瓦到几十个兆瓦的电站。由于屋顶分布式光伏电站不占用土地资源,能产生绿色电力,装机规模大小不限,且发电电力能够就近消纳等优点,得到国家的大力支持。近期国家能源局正式启动整县屋顶分布式光伏开发试点,目前整县推进工作正在如火如荼的进行,整县推进的屋顶分布式光伏电站在设计过程中需要注意哪些方面?

整县推进光伏发电站特点
整县推进的光伏发电站主要是在利用建筑屋顶和其他外围护结构表面安装光伏发电阵列,因此这类电站有以下几方面的特点:
1、分布式光伏电站主要是安装在建筑屋顶或建筑其它表面上。
2、整县推进的光伏发电站整体规模可能比较大,但是单元电站建设规模通常比较小(几千万到几兆瓦),电站分布相对碎片化,可能会对阵列支架、光伏组件尺寸以及逆变器的容量多样化和数量各异等提出更多的要求。
3、接入方式通常是用户侧电网接入,且接入电压通常是220V/380V,个别大中型工商业屋顶电站的接入电压可能会是10kV的中压。
电站设计注意事项
鉴于以上特点,在整县推进光伏发电站的设计和建设过程中应注意以下事项:
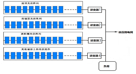
1、安装在不同朝向和倾角的建筑表面的光伏组件的发电情况有很大差异,因此,在组件的连接和匹配以及逆变器配套等方面都有不同的要求。建议不同建筑表面的光伏阵列宜分别安装使用独立的逆变器。依据当前建筑表面的光伏阵列容量,朝向,倾角差异选择合适的逆变器。避免不同朝向和屋顶的表面光伏阵列共用一台逆变器而导致相互干扰和影响。

▲不同的光伏阵列分别采用独立的逆变器
2、注意建筑屋顶结构对光伏阵列的遮阴问题,尽量避免遮阴对光伏发电的影响。由于我国人口较多,城乡建筑相对较密集,建筑之间相互遮阴的现象比较普遍。在选择安装光伏的建筑屋顶的时候,要认真观察周边的环境,尽量避免遮阴对光伏发电的影响。

3、安装在屋顶的光伏阵列要充分考虑基础和支架的牢固可靠,还要考虑原建筑屋顶的承载能力以及支架与屋顶的结合问题,光伏阵列及其支架底座与建筑梁、柱的结合必须满足屋顶结构的抗荷载力,静态承重,动态承重(抗风能力)等要求。在沿海或有强风的地区的平屋顶上建造光伏发电站要注意光伏基础和支架的抗风问题,建议尽量使用条形混凝土基础,也可采用混凝土独立基础。严禁在屋顶上打膨胀螺栓固定支架,以免破坏原屋面防水结构。混凝土基础的钢筋和连接支架的螺栓必须与混凝土一次浇筑成型,不能使用膨胀螺栓固定。安装于屋顶或其他建筑外围护结构的光伏阵列和支架必须符合建筑的防雨要求,不能损坏原建筑的防雨层。

▲条形混凝土基础示意图
4、在经常有灾害性飓风的地区安装光伏发电系统,可适当降低光伏阵列的安装倾角,或减少阵列组件的并排数量来降低阵列安装高度,增加抗风能力。

▲适当降低倾角,增强抗风能力
5、光伏建筑一体化设计另一个需重视的问题是光伏系统和组件支架和外边框的接地及防雷及安全问题。由于光伏组件安装于建筑屋顶或其他外围护结构表面,较容易被雷击,要将光伏支架和光伏组件金属外框与建筑同电位接地,以确保设备和人身安全。光伏支架的防雷接地应与原建筑屋顶避雷系统相连接,屋顶光伏支架的接地应连接在建筑屋顶接地的接地引入线附近,不要接到引闪器或避雷圈上附近。
▲光伏系统防雷接地示意图
6、光伏阵列的布局要便于日后维护和清洁阵列表面,要预留便捷的维护通道。
▲预留便捷的维护通道
7、建筑屋顶上的光伏发电阵列可适当放宽对阵列朝向的要求。根据研究分析,对于纬度30度以下的地区,光伏发电阵列朝向朝东或朝西偏差20度,对光伏发电的影响只有不到2%,且纬度越低,光伏阵列的安装倾角就越低,朝向对发电的影响就越小。因此当某些建筑朝向不是正南时,如果朝向偏差不大,可按照建筑屋顶的朝向设计和安装光伏发电阵列。
8、将光伏组件安装在建筑外墙特别是南墙上发电是一个大胆的设想,可以达到建筑外墙装饰和发电两种效果,但是低纬度地区南墙垂直面上太阳能辐射分量较少,会严重影响光伏阵列的发电量,特别是夏季由于太阳高度角较高,垂直墙体表面辐射量更差。科学计算证明,在南墙面安装光伏幕墙比较适合于在高纬度地区(纬度36度以上),低纬度地区垂直墙体表面发电效果相对较差。
9、相比大规模地面应用的并网光伏电站,光伏屋顶发电上网的接入是比较简单的,同时其发出的电量也基本是用户侧网内甚至是本建筑内部消耗。部分项目接入会涉及到用户侧电网环境,在设计的时候不仅要考虑上一级变压器的容量的大小,当网内建设了过多的光伏发电站时,要充分考虑变压器内侧网内电压的波动,必须保证用户的用电安全和光伏发电逆变器的正常运转,尽量将光伏发电站的接入点靠近变压器附近,避免电网电压过高或过低造成逆变器过压或欠压保护导致频繁脱网。屋顶电站还要考虑末端电站并网接入的线缆长度和线缆的线径,避免长距离传输造成线损和压降,影响发电收益。